BTC/HKD-0.42%
ETH/HKD-0.01%
LTC/HKD+0.44%
ADA/HKD-0.13%
SOL/HKD-0.19%
XRP/HKD-0.04%起因
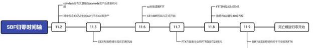
11月2號CoinDesk發布Alameda的資產負債表(https://www.coindesk.com/business/2022/11/02/divisions-in-sam-bankman-frieds-crypto-empire-blur-on-his-trading-titan-alamedas-balance-sheet/),表示Alameda的資產負債表有較大的問題。隨后11月6號CZ表示要清算FTT,而FTT與FTX的問題同時影響到了FTX曾投資過的Solana公鏈與其主鏈幣SOL。
FTX事件詳細時間軸可見下圖:

數據:LSD協議Agility在過去24小時TVL增長近100%至4.5億美元:4月18日消息,據DeFi Llama數據顯示,LSD協議Agility在過去24小時TVL增長近100%至4.5億美元。此外,Nansen數據顯示,Agility stETH和frxETH質押池是Smartmoney存款人最熱門的合約之一。[2023/4/18 14:10:25]
Solana與FTX、SBF之間關聯
1.Solana屬于SBF系的公鏈,并且FTX也投資了Solana
2.Alameda的資產負債表
根據Alameda的資產負債表,截至2022年6月30日,Alameda持有價值2.92億美元的Sol和價值8.63億美金的鎖定Sol,還有Sol抵押品4100萬美元、Solana系代幣約4000萬美元。
Booster在Heco開啟挖礦140分鐘TVL超10億美金:據官方消息,DeFi生態聚合器Booster已于4月16日14:00在Heco開啟頭礦,DeFiBox數據顯示,開啟挖礦140分鐘, Booster TVL(鎖倉資產總額)已超過10億美金。公開資料顯示,Booster已由知名審計機構慢霧科技、靈蹤安全完成審計。[2021/4/16 20:27:45]

風險分析
1、Alameda的資產負債表有3個很嚴重的問題
CoinWind 部署幣安智能鏈 目前全網TVL破16億美金:4月16日消息,DeFi智能高收益單幣挖礦金融平臺CoinWind4月12日20:00 (UTC+8)部署幣安智能鏈,部署5天后總鎖倉值(TVL)已突破16億美金。[2021/4/16 20:27:12]
資產中FTT的占比太高,單一的低活躍度流通資產占比太高,容易因資產價格變化而觸發清算風險
負債由低流動性的代幣(FTT、SOL等)作為抵押品,并且現金占比太少,缺少正向現金流。
市場波動風險:
高杠桿經營在下行周期容易遇到流動性風險,資產負債表容易爆炸
SOL/FTT的籌碼結構(頭部持倉過多,并且市場的深度不夠)會給支持這類代幣作為抵押的DeFi/CeFi帶來很大的不確定性風險。
MDEX上線幣安智能鏈BSC五秒后,TVL超5.5億美元:據MDEX.COM官方數據顯示,MDEX上線幣安智能鏈BSC五秒后,TVL已超5.5億美元。[2021/4/8 19:59:35]
2、FTX宣布進入破產流程之前:
FTX的現金流問題很容導致FTX進入死亡螺旋。在這個過程中作為和FTX、SBF深度綁定的公鏈Solana會有很大的系統性風險,并且其主鏈幣有被拋售的可能。
FTT/SOL的價格波動會對支持這兩種代幣作為抵押的DeFi/CeFi帶來很強的系統性性風險。
3、FTX宣布進入破產重組之后
資產清算的過程中FTX持有的SOL會被拋售,影響公鏈和主鏈幣的估值和穩定性。(類似的公鏈還有Aptos)
FTX對外投資的股權會被處理。顯性影響:整個公鏈的生態現狀會變差;隱性影響:影響整體幣價,從然影響礦工收入、導致其他鏈上項目達到資產清算線等。
以發幣或上市:折現(如果流通性不夠,會考慮大眾交易的方式)
未發幣或未上市,股權轉讓的方式
4、SOL代幣視角
SOL代幣的交易數據顯示,以目前的盤口深度和日均交易量,一旦拋售,那么價格肯定會在短時間內出現大規模的下跌
SOL價格下跌,會影響鏈上生態,導致公鏈進入死亡螺旋。
鏈上與社媒的表現
1.11月8日起,推特上頻繁出現Solana增發與SOL代幣解鎖相關的負面謠言。
2.以美金計算在11月7-8日之間Solana的TVL出現大跳水,除了鏈上出逃以外,SOL價格下跌也是導致TVL下跌的重要因素。

3.當epoch370時出現了35萬枚待解質押的SOL,同樣引起了市場的恐慌。

結論
在FTX的事件發生以后,由于Solana和SBF的深度綁定關系,導致Solana公鏈與主鏈幣SOL存在很強的不確定性和系統性風險。
Solana后續的風險關注
介于目前Solana公鏈存在的風險不確定性,OKLink對Solana鏈上數據出了對應的專題頁,可以通過以下5個維度的指標重點監控Solana的后續風險。
1.Solana供應量
2.Solana活躍度
3.交易量
4.Solana全網TVL
5.Top10項目TVL
自年初以來,加密的市值下跌了三分之一,因此2022年的買家減少了。此外,市場的未來前景看起來并不Optimism。盡管10月份的通脹數據表明通脹較低但仍持續存在,但美聯儲仍保持其嚴厲立場.
1900/1/1 0:00:00認識一下瑞士 瑞士的正式國旗是方形的。特殊情況下,才使用長方形國旗,比如奧運會。 瑞士國土不大,而且境內有兩塊飛地。主權分別屬于意大利和德國.
1900/1/1 0:00:00前言:近年來,隨著中國汽車產業的快速發展和變革,中國車企紛紛加速了海外布局。中國汽車工業協會數據顯示,2022年1-8月,我國新能源汽車出口34萬輛,同比增長97.4%,成為汽車出口核心增長點.
1900/1/1 0:00:00文/DavidJeans今年4月,a16z的合伙人BenHorowitz、AnthonyAlbanese和ChrisDixon在紐約夜總會ZeroBond為紐約布朗克斯區國會議員RitchieT.
1900/1/1 0:00:00財聯社|元宇宙NEWS11月9日訊最近加密貨幣行業正上演著兩大巨頭的戰爭,一方是被稱為“幣圈馬斯克”的FTX交易所創始人SamBankman-Fried(SBF).
1900/1/1 0:00:00頂端新聞·河南商報記者郝瑞鈴/文受訪者供圖一條微博,幫助一家燒烤店在90分鐘內售罄所有羊肉串,這背后,發生了啥?11月12日11點46分,互聯網科技博主@張洲更新微博.
1900/1/1 0:00:00